欢迎光临江苏亿超环境科技有限公司
工程案例
project
经典案例

淀粉生产配套尾气处理项目

发布者:江苏亿超环境科技有限公司 发布时间:2024-1-8 19:22:11 点击次数:12 关闭

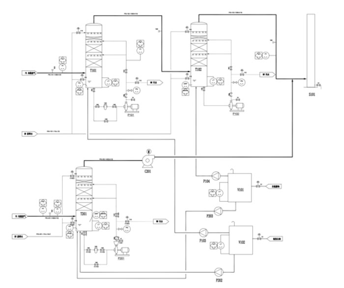
技术方案及路线

低温废气治理采用一级吸收塔,同时兼具碱吸收和氧化吸收的功能,吸收塔采用多级喷淋的方式,塔内添加填料,增加气液接触,提高对SO2尾气的吸收效果。同时增设除雾器,可以降低排放气体的含水量,使得废气达标排放。

高温废气主要污染物也是二氧化硫,同时含有蛋白和胚芽等糊味;综合考虑废气温度和材料耐腐蚀性等因素,高温废气采用两级吸收塔处理,一级吸收塔为碱吸收,二级吸收塔为氧化吸收。由于气体中含部分蛋白和纤维颗粒物,塔内件设计为带风帽的混风板,增加气液的接触,同时由于废气温度较高,因此取较高的液气比,以降低气体的排出温度。

淀粉尾气处理的工艺路线如图-1所示。

 

-1  淀粉尾气处理工艺路线

 

  • 上一个: 没有了
  • 下一个: DN释放气体处置设备项目